Temperature transducer
HOME > PRODUCT > Temperature
This series of products use professional MCU and 24-bit high-precision AD for data acquisition, non-linear processing algorithms and isolated measurement of the various models of thermal resistance and thermocouple signals, The transmission output is standard DC signal of 0 ~ 20mA , 0 ~ 5V, 4 ~ 20mA or 1 ~ 5V, with high precision, high isolation, low power consumption, low drift, wide temperature range, strong anti-interference ability and so on. The transducer uses a fully isolated design, that is, input, output and power are isolated from each other, eliminating the mutual interference between the signals. This product is widely used in electric power, communication, railway, mining, metallurgy, transportation, instrumentation and other industries because of its ultra-thin housing DIN rail card-mounted structure, plug-in terminal wiring, installation and maintenance convenience.
Test conditions: auxiliary power: +24 V, room temperature: 25 ℃;
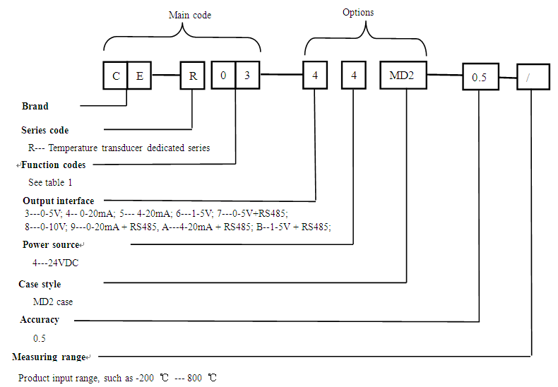
Detection signal type: thermal resistance: PT100, PT1000, BA1, BA2, CU50, CU53,R;
thermocouple B, S, K, E, T, J, R, N, voltage signal;
Isolation: treble-isolated, input, output and power isolation between each other;
Isolation voltage: >2500V DC;
Response time: ≤500mS;
Accuracy: 0.5;
Temperature drift: <500ppm/℃;
Rated power consumption: <2W;
Power supply: 24V±20%;
Load capacity: current output ≤250Ω; voltage output ≥2kΩ;
Communication: RS485/MODBUS protocol;
Output ripple: ≤10mV;
Frequency response range: none;
Working temperature: -10~60℃;
Data format (factory default): Baud rate 9600, Address: 1, Data: 8 data bits, no parity, 1 stop bit;
Lightning surge: power input± 4KV; voltage output ± 2KV; current output ± 2KV; communication port ± 2KV;
Anti-group pulse: power input;± 2KV; voltage output ± 2KV; current output ± 2KV; communication port ± 2KV;
Weight: 121g;
Storage conditions: -40 ~ +70 ℃.

Code | Signal type | Measurement range | Code | Signal type | Measurement range |
01 | Resistance value | 0-10KΩ | 10 | S type thermocouple | 0 -- 1600℃ |
02 | PT1000 | -200 -- 800℃ | 11 | K type thermocouple | 0 -- 1300℃ |
03 | PT100 | -200 -- 800℃ | 12 | E type thermocouple | 0 -- 1000℃ |
04 | BA1 | -200 -- 600℃ | 13 | T type thermocouple | -200 -- 400℃ |
05 | BA2 | -200 -- 600℃ | 14 | J type thermocouple | 0 -- 1200℃ |
06 | CU50 | -50 -- 150℃ | 15 | R type thermocouple | 0 -- 1600℃ |
07 | CU53 | -50 -- 150℃ | 16 | N type thermocouple | 0 -- 1300℃ |
08 | Customize thermal resistance | 17 | Customized thermocouple types | ||
09 | B type thermocouple | 400 -- 1800℃ | 18 | Voltage signal | 0--2V |

Figure 1, outline drawing

Figure 2, wiring diagram of thermal resistance input

Figure 3, wiring diagram of thermocouple input
Ultra-thin shape design, plug terminal wiring, easy to use on-site;
A variety of output, which can output the standard transmission signal and RS485, user-friendly;
It can switch the analog signal output to 0-20mA (0-5V) or 4-20mA (1-5V) through the internal DIP switch.
