3-phase 3-wire AC Voltage Digital Transducer
This product is a 3-phase 3-wire AC voltage acquisition and measurement digital isolation transducer. The two-wattmeter method is used to measure the voltage of 3-phase loop. Using high-precision 24-bit dedicated AD chip, the ratio dynamic range can be up to 1000: 1. Using true RMS measurement, which is with high accuracy, good stability and high communication speed, the completely isolated processing technology is with anti-interference ability. Measurement of electrical parameters through the RS-485 digital interface output to achieve long-distance transmission, the product MODBUS protocol is complete compatible with a variety of configuration software or PLC equipment MODBUS (RTU) protocol. It can be applied to power, room monitoring, industrial measurement and other fields.
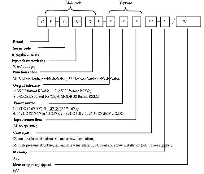
Data Sheet




CE-AV3*-**MS3 case style outline drawing

CE-AV3*-**MS3 case style product installation dimensions

CE-AV3*-**MN1case style product outlint drawing(Can be AC220V power supply)

CE-AV3*-**MN1 case style product installation dimensions
\

CE-AV3*-**MS5 case style product outline drawing

CE-AV3*-**MS5 case style product installation dimensions

Wiring diagram of 3-phase 3-wire of CE-AV32-**MS3 (VSS is the ground of RS485 and isolated from power supply)
(Terminal NO.7 output is +5 V to provide 5V output (<20mA) in common ground with power supply)

Wiring diagram of 3-phase 3-wire of CE-AV32-**MN1

Wiring diagram of 3-phase 3-wire of CE-AV32-**MS5
Available with wide power supply: DC: 10-30V or 10-55V or AC/DC: 85-265V.
With odd parity, even parity, no parity, 2 stop bits and other communication methods are free to set
Communication speed optional, the maximum communication speed to 115200 bps.
The intelligent transducer with the smallest size and wide current measurement range in the peer.
Electroplating has a positive and negative cumulative function, and power-down storage function.
With red and green light-emitting diode instructions function, the red light indicates the normal operation of the product (100mS flashing), the green light indicates the product communication.
High anti-interference ability, the input, output and power port to resist the surge voltage up to 2KV or more.
